PRYWATNIE!|4 pok, balkon|PO REMONCIE|Dużo zieleni
OFERTA BEZPOŚREDNIO OD WŁAŚCICIELA – BEZ PROWIZJI! Zdjęcia w ofercie…
$679,987
małopolskie, Spytkowice, Spytkowice
sprzedaż
$10,532

Syndyk masy upadłości Wiesławy Konieczny-Kawulok, osoby fizycznej nieprowadzącej działalności gospodarczej ogłasza pisemny konkurs ofert na sprzedaż z wolnej ręki udziału w wysokości 5/8 części
w prawie własności niezabudowanej nieruchomości gruntowej
Sprzedaż nastąpi przy zachowaniu przepisów ustawy Prawo upadłościowe zgodnie z zezwoleniem Sędziego – Komisarza z dnia 19 marca 2026 r. w trybie art. 311 ust. 1 w zw. z art. 206 ust. 1 pkt 3 w zw. z art. 213 ust. 1 Prawa upadłościowego.
Przedmiotem sprzedaży są udziały w wysokości 5/8 części w prawie własności niezabudowanych nieruchomości gruntowych położonych w miejscowości Spytkowice, gmina Spytkowice, powiat nowotarski, województwo małopolskie.
Konkursy na sprzedaż udziału w wysokości 5/8 części w prawie nieruchomości gruntowej:
Konkurs 1 – otwarcie ofert o godzinie 10.30
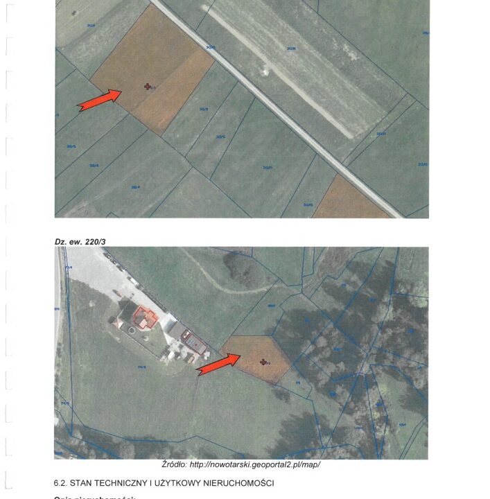
Niezabudowana działka ewidencyjna nr 220/3 o powierzchni 0,0776 ha,
cena wywoławcza 3.699,00 zł (słownie: trzy tysiące sześćset dziewięćdziesiąt dziewięć złotych 00/100)
Konkurs 2 – otwarcie ofert o godzinie 11.00
Niezabudowana działka ewidencyjna nr 307/1 o powierzchni 0,2177 ha,
cena wywoławcza 8.204,00 zł (słownie: osiem tysięcy dwieście cztery złote 00/100)
Konkurs 3 – otwarcie ofert o godzinie 11.30
Niezabudowana działka ewidencyjna nr 307/3 o powierzchni 0,1030 ha,
cena wywoławcza 3.515,00 zł (słownie: trzy tysiące pięćset piętnaście złotych 00/100)
Konkurs 4 – otwarcie ofert o godzinie 12.00
Niezabudowana działka ewidencyjna nr 343/39 o powierzchni 0,1665 ha,
cena wywoławcza 6.033,00 zł (słownie: sześć tysięcy trzydzieści trzy złote 00/100)
Konkurs 5 – otwarcie ofert o godzinie 12.30
Niezabudowana działka ewidencyjna nr 343/16 o powierzchni 0,2302 ha,
cena wywoławcza 8.676,00 zł (słownie: osiem tysięcy sześćset siedemdziesiąt sześć złotych 00/100)
Konkurs 6 – otwarcie ofert o godzinie 13.00
Niezabudowana działka ewidencyjna nr 343/11 o powierzchni 0,2821 ha,
cena wywoławcza 10.532,00 zł (słownie: dziesięć tysięcy pięćset trzydzieści dwa złote 00/100)
Dla przedmiotowych nieruchomości Sąd Rejonowy w Nowym Targu, V Wydział Ksiąg Wieczystych prowadzi księgę wieczystą numer NS1T/00114586/7.
Warunkiem uczestnictwa w pisemnym konkursie ofert jest złożenie pisemnej oferty, odrębnej na zakup każdej nieruchomości zgodnej z regulaminem konkursu dostępnym w biurze syndyka (Biuro przy ul. św. Marka 7-9 lok. 2 w Krakowie) i wpłacenie wadium w wysokości 10% ceny wywoławczej na rachunek bankowy w ING Bank Śląski S.A. 31 1050 1445 1000 0092 9496 6578 oraz dołączenie potwierdzenia przelewu do oferty.
Oferty proszę składać w terminie do dnia 27 kwietnia 2026 r. do godziny 15.00 w biurze syndyka 31-012 Kraków, ul. św. Marka 7-9 lok. 2, lub pocztą listem poleconym w kopercie oznaczonej „Oferta konkurs nr …. Spytkowice – Wiesława Konieczny-Kawulok, sygn. akt KR1S/GUp/3/2022” z dopiskiem „NIE OTWIERAĆ” (decyduje data wpływu).
Przeprowadzenie konkursów nastąpi w dniu 28 kwietnia 2026 r. w godzinach od 10.30 do 13:00 w biurze syndyka.
Szczegółowe informacje o nieruchomości oraz szczegółowych warunkach konkursu ofert i ewentualnych licytacjach, w tym wymogach formalnych oferty, czy innych warunkach sprzedaży dostępne są w Regulaminie konkursu. Informacje można uzyskać
w godzinach 9:00-15:00 osobiście w Biurze syndyka, a także pocztą elektroniczną. Zapytania proszę kierować na adres e-mail: kancelaria@dkkg.pl. Syndyk zastrzega sobie prawo odwołania lub zamknięcia konkursu bez wybrania oferty, swobodnego wyboru oferty bez przeprowadzenia licytacji jak również unieważnienia konkursu lub licytacji bez podania przyczyny.
OFERTA BEZPOŚREDNIO OD WŁAŚCICIELA – BEZ PROWIZJI! Zdjęcia w ofercie…
$679,987
Cena w ogłoszeniu dotyczy mieszkania trzypokojowego na pierwszym piętrze budynku:…
$849,268
Owning a home is a keystone of wealth… both financial affluence and emotional security.
Suze Orman